1.800.561.8187

information@ITM.com

Customer Reviews

Understanding Insulation Resistance Testing


Why have an insulation testing program?

A regular program of testing insulation resistance is strongly recommended to prevent electrical shocks, assure safety of personnel and to reduce or eliminate down time. It helps to detect deterioration of insulation in order to schedule repair work such as: vacuum cleaning, steam cleaning, drying and rewinding. It is also helpful when evaluating the quality of the repairs before the equipment is put back into operation.

What causes insulation failure?

Some of the more common causes of insulation failure include: excessive heat or cold, moisture, dirt, corrosive vapors, oil, vibration, aging and nicked wiring.

What tests are used to detect insulation deterioration?

There are numerous maintenance tests for assessing insulation quality. The three tests discussed here are used primarily to test motor, generator and transformer insulation.

What equipment is necessary for conducting insulation resistance tests?

  • Megohmmeter with a timed test function
  • Temperature indicator
  • Humidity meter (not necessary if equipment temperature is above the dew point)

Test Currents in Insulation

Total current in the body of the insulation is the sum of three components

  • Capacitance Charging Current
  • Absorption Current
  • Leakage or Conduction Current
AEMC Instruments - understanding insulation resistance testing

Insulation Resistance Readings

Readings are time dependent

  • at the start, capacitance is what you see first
  • at or about one minute, absorption
  • at 10 minutes, reading is mainly leakage current

These changing readings are best seen with analog bargraphs on digital instruments or needle movement on analog instruments.


Test currents in Insulation One Line Diagram

Spot Reading Test

Method

For this test, the megohmmeter is connected across the insulation of the windings of the machine being tested. A test voltage is applied for a fixed period of time, usually 60 seconds and a reading is taken. The spot reading test should only be carried out when the winding temperature is above the dew point1. The operator should make a note of the winding temperature, so that it will be possible to correct the reading to a base temperature of 20°C.

Test Duration

To obtain comparable results, tests must be of the same duration. Usually the reading is taken after 60 seconds.

Interpretation of Results

Proper interpretation of spot reading tests requires access to records of results from previous spot reading tests. For conclusive results, only use results from tests performed at the same test voltage for the same amount of time, and under similar temperature and humidity conditions. These readings are used to plot a curve of the history of insulation resistance. A curve showing a downward trend usually indicates a loss of insulation resistance due to unfavorable conditions such as: humidity, dust accumulation, etc. a very sharp drop indicates.

Example of the variation of insulation resistance over a period of years

Example of the variation of insulation resistance over a period of years:
At A, the effect of aging and dust accumulation is shown by decreasing values.
At B, the sharp drop indicates an insulation failure.
At C, the insulation resistance value after the motor has been rewound.
an insulation failure. See Figure 1.

(1) Dew point temperature is the temperature at which the moisture vapor in the air condenses as a liquid.


Time-Resistance Testing Method

This method is fairly independent of temperature and often can give you conclusive information without records of past tests. It is based on the absorption effect of good insulation compared to that of moist or contaminated insulation. Simply take successive readings at specific times and note the differences in readings (see curves, Figure 2). Tests by this method are sometimes referred to as absorption tests.

Good insulation shows a continual increase in resistance (see curve D) over a period of time (in the order of 5 to 10 minutes). This is caused by the absorption; good insulation shows this charge effect over a time period much longer that the time required to charge the capacitance of the insulation.

If the insulation contains moisture or contaminants, the absorption effect is masked by a high leakage current which stays at a fairly constant value - keeping the resistance reading low (R = E/I) (see curve E).

The time-resistance testing is of value because it is independent of equipment size. The increase in resistance for clean and dry insulation occurs in the same manner whether a motor is large or small. You can compare several motors and establish standards for new ones, regardless of their horsepower ratings.

Figure 2 shows how a 60-second test would appear for good and bad insulation. When the insulation is in good shape, the 60-second reading is higher that the 30-second reading. A further advantage of this two reading test is that it gives you a clearer picture, even when a "spot reading" says the insulation looks ok.

Time-resistance tests on large rotating electrical machinery - especially with high operating voltage - require high insulation resistance ranges and a very constant test voltage.

A heavy-duty megohmmeter serves this need. Similarly, such an instrument is better adapted for cables, bushings, transformers, and switchgear in the heavier-duty sizes.

Test Methods - Time-Resistant Tests Dielectric Absorption Ratio (DAR)

  • The ratio of 60 seconds/30 seconds
  • less than 1 = failed
  • 1.0 to 1.25 = OK
  • 1.4 to 1.6 = excellent

Note: This is not a commonly used test

Step Voltage Test

Method

In this test, the operator applies two or more test voltages in steps. The recommended ratio for the test voltage steps is 1 to 5. At each step, test voltage should be applied for the same length of time, usually 60 seconds. The application of increased voltage creates electrical stresses on internal insulation cracks. This can reveal aging and physical damage even in relatively dry and clean insulation which would not have been apparent at lower voltages.

Test Duration

A series of "steps," each step lasting 60 seconds.

Interpretation of Results

Compare the readings taken at different voltage levels, looking for any excessive reduction in insulation resistance values at the higher voltage levels. Insulation that is thoroughly dry, clean, and without physical damage should provide roughly the same resistance values despite changes in test voltage levels. If resistance values decrease substantially when tested at higher voltage levels, this shouldserve as a warning that insulation quality may be deteriorating due to dirt, moisture, cracking, aging, etc.

Polarization Index (PI) = 10-minute reading ÷ 1-minute reading

The IEEE Std 43-2000 lists the following minimum values for the polarization index for AC and DC rotating machines:
Class A: 1.5 | Class B: 2.0 | Class C: 2.0

Absorption curve of test conducted on 350 HP Motor

Absorption curve of test conducted on 350 HP Motor:Curve D indicates a good insulation with an excellent polarization index of 5. Curve E indicates a potential problem. The polarization index is only 140/95, or 1.47.

(2) IEEE Std. 43-2000, "Recommended Practice for Testing Insulation Resistance of Rotating Machinery." Available from the Institute of Electrical and Electronics Engineers, Inc., 345 E. 47th St., New York, NY 10017.

Before and after repair

Before and after repair:
Curve F shows a downward trend of insulation resistance values as the test voltage is increased. This indicates a potential problem with the insulation. Curve G shows the same equipment after it has been repaired.


Utilizing the Guard Terminal

The guard terminal is useful when measuring very high resistance values.

What test voltage should I use?

There are two schools of thought regarding the voltage to test insulation at. The first applies to new equipment or cable and can use AC or DC test voltages.

When AC voltage is used, the rule of thumb is 2 x nameplate voltage + 1000. When DC voltage is used (most common on megohmmeters manufactured today) the rule of thumb is simply 2 x nameplate voltage except when higher voltages are used. See chart below for suggested values.

Equipment/Cable RatingDC Test Voltage
24 to 50V50 to 100VDC
50 to 100V100 to 250VDC
100 to 240V250 to 500VDC
440 to 550V500 to 1000VDC
2400V1000 to 2500VDC
4100V1000 to 5000VDC

It is always advisable to contact the original equipment manufacturer to get their recommendation for the proper voltage to use when testing their equipment.

Utilizing the guard terminal Advantages of DC Testing

Advantages of DC Testing

  • Lighter size and weight of test equipment
  • Non-destructive
  • Historical data can be compiled

Transformer Testing

Transformers are tested at or above the rated voltage to be certain there are no excessive leakage paths to ground or between windings. These are conducted with the transformer completely disconnected from the line and load. However, the case ground should not be removed.

Single-Phase Transformer

The following 5 tests and corresponding wiring diagrams will completely test a single-phase transformer. Allow at least 1 minute for each test or until the reading stabilizes.

  • A: High voltage winding to low voltage winding and ground
  • B: Low voltage winding to high voltage winding and ground
  • C: High voltage winding to low voltage winding
  • D: High voltage winding to ground
  • E: Low voltage winding to ground
Test for Single Phase Transformers

Three-Phase Transformer

The following 5 tests and corresponding wiring diagrams will completely test a three-phase transformer.

  • A: High voltage winding to low voltage winding and ground
  • B: High voltage winding to ground with low voltage winding to guard
  • C: High voltage winding to low voltage winding
  • D: Low voltage winding to ground and high voltage winding to guard
Test for Three Phase Transformers

Cable Testing

Cables are tested at or above the rated voltage to be certain there are no excessive leakage paths to ground or between windings. These are conducted with the transformer completely disconnected from the line and load. However, the case ground should not be removed.

Single Conductor
Connect as shown in the diagram

  • A: Conductor to Line (-) terminal and sheath to Earth (+)
Multi-Conductor
  • A: Single conductor
  • B: One conductor to all
  • C: One conductor to earth
  • D: One conductor to others minus ground

Cable Testing Diagrams

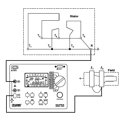
Motor and Generator Testing

Before testing the above lift the rotor brushes, ground the starter terminal and frame and ground the motor shaft. Discharge the field winding by grounding. Then remove the field winding from ground and connect to the (-) Line connection on the megohmmeter. Connect the (+) Earth terminal to ground. The diagram shows the connection for testing the field insulation resistance. The stator winding may also be measured in a similar manner.

Motor and Generator Testing Diagrams